Una aplicación gratuita para Android, de Peirazo Apps.
Esta aplicación está diseñada para ayudarte a entender el control de sistemas neumáticos. En otras palabras, es una aplicación móvil para ayudarte a aprender los conceptos básicos del control neumático.
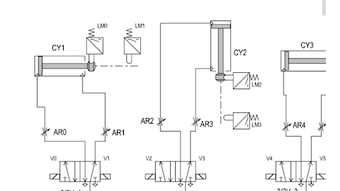
Contiene todos los detalles de los circuitos de control de los diversos componentes utilizados en la aplicación. Los detalles incluyen el tipo de control, la señal, la posición de los componentes y el modo de operación.
Es útil tanto para individuos como para grupos. Es fácil de usar, simple de entender y contiene mucha información.
Es una aplicación móvil, por lo que no solo es útil para personas en el campo de la automatización industrial. También es útil para aquellos que utilizan la aplicación como referencia.
Es una aplicación educativa.
Es gratuita para usar.





